Hot air dryer – guide roller hot air dryer
1. The purpose and working principle of the guide roller hot air dryer
The guide roller hot air dryer is used for pre-drying cotton fabrics and chemical fiber blended chemical fiber fabrics during continuous pad dyeing and resin finishing. , resin finishing or baking during hot melt coloring. Its function is to use hot air of a certain temperature to dry the fabric very evenly. During drying, the wet fabric runs between multiple cloth guide rollers in the drying room to meet the time required for it to contact the hot air to vaporize the moisture. Therefore, the fabric is dried under a certain warp tension.
The working principle of the guide roller hot air dryer is that the fabric enters the overfeed roller (large overfeed can reach 10%) from the guide roller on the cloth feeding frame through the edge suction device, so that the fabric enters the preheating chamber in a relaxed state . At the entrance of the drying room, a cold air active cloth guide roller (i.e., a hollow guide roller with cold air blowing from the center) is installed to reduce the temperature of the roller surface and prevent the “migration” of dye or resin. The heated hot air is sent to each air nozzle through the circulating fan suction duct, and is blown evenly to the fabric surface and both sides. Most of the hot air still returns to the heating chamber to continue heating and recycling use, and a small part of the waste hot air with high humidity is discharged out of the machine by the exhaust fan, thus maintaining a uniform temperature in the drying room. After the fabric leaves the drying room, it enters the cooling device to quickly cool down the fabric and prevent permanent wrinkles. After that, it goes through the cloth dropper and the static elimination device to remove the static electricity generated by the fabric during the finishing process, and then the fabric is dropped into the cloth cart.
2. Types of guide roller hot air dryers
There are many types of guide roller hot air dryers, which can be divided into horizontal and stationary types according to the type of drying room. According to the different configuration conditions of the cloth guide rollers in the drying room, there are currently three main types of cloth guide rollers in use: upper and lower cloth guide types, W-type, and horizontal cloth guide types.
(1) Up and down guide roller type hot air dryer: As shown in Figure 5-30, it consists of a cloth feeding frame (including an overfeeding device), a heating chamber, an air duct, a drying room, and a cloth dropping device (including cooling device), transmission and automatic control system. There is one heating chamber at each end of the cloth in and out, namely a front heating chamber and a rear heating chamber. Each room has a steam heater (i.e. radiator), gas heater, axial circulation fan, etc. The heated hot air is sucked in by the circulating fan, pressurized, and sent into the air duct, where it is sprayed out through the air nozzle to increase the temperature of the fabric. The front end of the drying room is equipped with a V-shaped long air duct with dozens of air nozzles. The hot air blown out by it is perpendicular to the plane of the fabric and blows on both sides. It is installed between the upper, second and lower guide rollers, as shown in Figure 5-31. (a). Then, dozens of short air nozzles are installed between the upper and lower guide rollers in the drying room. The hot air is sprayed between the fabrics and flows parallel to the fabrics, as shown in Figure 5-31(b). The flow rate decreases rapidly as the process increases, and the drying Drying efficiency is low.


The characteristics of the upper and lower cloth guide roller hot air drying machine are: The structure is simple, the fabric capacity is large, and the fabric is heated almost evenly. The upper and lower air ducts and each air nozzle can independently adjust the air volume and wind speed, making it easy to use and operate. Its disadvantages are that the front and rear heating chambers occupy a large area, the guide rollers at the cloth inlet end are inconvenient to temporarily clean during operation, the thermal efficiency is low, and when the fabric shrinks in the weft direction, the door width is not easy to control. In order to prevent fabric wrinkles, the center distance between the upper and lower guide rollers generally does not exceed 2m.
(2) W-shaped guide roller hot air dryer: as shown in Figure 5-32. Because the lateral distance between the guide rollers is widened and the upper and lower center distance is shortened, the fabric runs in a W shape in the drying room. V-shaped air ducts are installed between the fabrics, and the hot air is sprayed vertically to the surface of the fabric. Therefore, the air spray is uniform, the drying rate is improved, and it is easy to operate and clean; however, the cloth capacity is small and the floor space is large.
(3) Horizontal cloth guide roller dryer: as shown in Figure 5-33. Because the fabric runs across the guide rollers, the hot air is vertically sprayed from the cross air duct to both sides of the fabric through the air nozzle, and then flows along the warp direction of the fabric. The drying efficiency is high, the air spray is uniform, and the floor space is small.


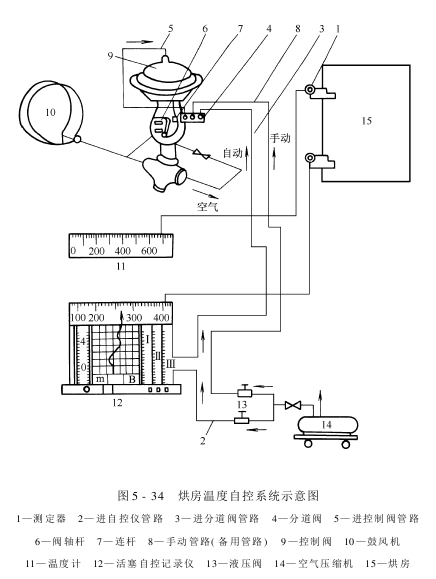
The automatic control system of the dryer includes automatic air control and gas automatic control. Adjustment and automatic control of drying room temperature, etc. Figure 5-34 is a schematic diagram of the drying room temperature automatic control system. The temperature of the drying room can be adjusted to the required range using the piston-type automatic recorder. When the temperature in the drying room exceeds or falls below the specified temperature, the automatic adjustment system can automatically adjust the temperature difference and use the temperature difference in the drying room to control the amount of air and gas.

Its work The principle is: when the temperature in the drying room decreases, the electricity on the measuring device decreases, which is transmitted to the thermometer through one wire and indicates the actual temperature, and transmitted to the piston-type automatic recorder through another wire for recording. Its pressure system functions as a micro-regulating valve to connect the compressed air pipeline. Through the pressure reducing valve, channel valve, etc., more compressed air flows from the valve hole to the automatic gas regulating system, and the temperature of the drying room is increased. When the specified temperature is reached, the measuring device�The piston automatic controller immediately turns down the compressed air entering the branch valve so that the temperature of the drying room no longer rises. When the temperature in the drying room exceeds the specified temperature, the piston automatic recorder will perform the above actions to cool down. In this way, the piston automatic control recorder continuously heats up or cools down according to the electrical signal in the drying room, and automatically controls the temperature in the drying room.
At present, microcomputer controlled automatic control systems have emerged. This automatic control system has reliable performance and strong adaptability.
The troubleshooting and maintenance methods of the upper and lower guide roller hot air dryers are listed in Table 5-5 and Table 5-6 respectively.

AAASVSGHRUTO


